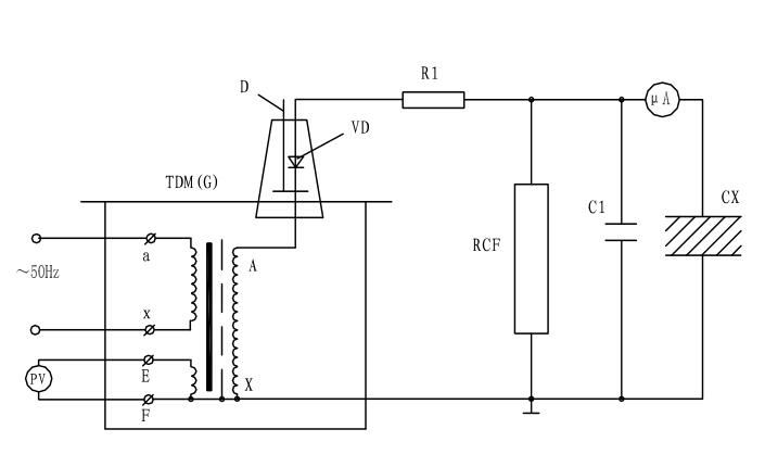
油浸式試驗變壓器泄露試驗接線原理
油浸式試驗變壓器在做被試品的直流耐壓或泄漏試驗時接線原理及操作注意事項。
圖中:VD--高壓硅堆,R1--限流電阻,C1--高壓濾波電容,RCF--阻容分壓器,Cx--被試品,uA--帶保護微安帶。
油浸式試驗變壓器泄露試驗中限流電阻R1選擇在額定輸出電壓時,輸出端短路電流不超過高壓硅堆的最大整流電流。如電壓硅堆的最大整流電流為100mA時用于60KV的試驗裝置中,限流電阻按R1=60/0.1=600KΩ選擇。限流電阻還應具有足夠的容量和沿面放電距離。高壓濾流電容C1一般選擇在0.01-0.luF,當被試品的電容量很大時,C1可省略不用。
油浸式試驗變壓器泄漏試驗的操作及注意事項:
1、試驗前應先檢查被試品是否停電,接地放電,一切對外是否擦干凈。要嚴防將試驗電壓加到有人工作的部位上去。
2、接好試驗裝置油浸式試驗變壓器的接線后,應復查無誤后才可加壓。應特別注意檢查高壓設備及引線與地、與操作人員安全距離,被試品的外殼是否可靠接地,要按安全規程中所規定的內容進行試驗。
3、對于大電容量設備應緩慢升壓,防止被試品的充電電流燒壞微安表。必要時應分級加壓,分別讀取各級電壓下微安表的穩定讀數。
4、應密切監視被試品、試驗裝置、微安表,一旦發生擊穿、閃爍等異?,F象應立即降壓,切斷電源,并查明原因,詳細記錄。
5、油浸式試驗變壓器試驗完畢,降壓,切斷電源后應將被試品及試驗裝置本身充分放電。
- 上一篇: 繼電保護測試儀GPS控制試驗
- 下一篇: 高壓開關柜溫升試驗裝置試驗位置選擇






